真空上料机在负极材料中的应用
发布日期:2023-10-07
真空上料机在负极材料处理过程中,能发挥其防止杂质污染、提高安全性、提高效率的作用。
防止杂质污染:由于真空上料机在真空环境下进行上料,能够最大程度地防止灰尘、湿气、氧气等外界杂质进入负极材料中,从而保证负极材料的纯净度和质量稳定性。
提高安全性:锂电池的正负极材料都属于易燃易爆物质,真空上料机在上料过程中能够有效地减少氧气的存在,降低火灾和爆炸的风险,提高生产安全性。
提高效率:真空上料机具有自动化、智能化的特点,能够实现材料的快速、精确上料,提高生产效率。同时,在真空环境下,负极材料与气体的接触面积减小,大大减少了负极材料与空气中气体的反应,降低了反应能力和消耗,提高了负极材料的利用率。
关于输送量和输送高度的问题:
具体的输送量和输送高度会根据真空上料机的型号和工作参数来确定。一般来说,真空上料机的输送量取决于设备的规格和设计,而输送高度则可能受到操作环境、设备布局和工艺需求等因素的影响。
与其他设备的链接:
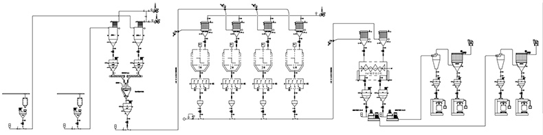
真空上料机通常可以与工厂的其他设备进行链接。例如,它们可能与用于存储和处理材料的仓储设备、用于传输材料的管道和泵、以及用于加工和制造产品的机器链接。链接的方式和程度将取决于特定的工厂布局和生产需求。
建议咨询永晟机械获取更详细的信息。189-3730-8800
防止杂质污染:由于真空上料机在真空环境下进行上料,能够最大程度地防止灰尘、湿气、氧气等外界杂质进入负极材料中,从而保证负极材料的纯净度和质量稳定性。
提高安全性:锂电池的正负极材料都属于易燃易爆物质,真空上料机在上料过程中能够有效地减少氧气的存在,降低火灾和爆炸的风险,提高生产安全性。
提高效率:真空上料机具有自动化、智能化的特点,能够实现材料的快速、精确上料,提高生产效率。同时,在真空环境下,负极材料与气体的接触面积减小,大大减少了负极材料与空气中气体的反应,降低了反应能力和消耗,提高了负极材料的利用率。

具体的输送量和输送高度会根据真空上料机的型号和工作参数来确定。一般来说,真空上料机的输送量取决于设备的规格和设计,而输送高度则可能受到操作环境、设备布局和工艺需求等因素的影响。
与其他设备的链接:
真空上料机通常可以与工厂的其他设备进行链接。例如,它们可能与用于存储和处理材料的仓储设备、用于传输材料的管道和泵、以及用于加工和制造产品的机器链接。链接的方式和程度将取决于特定的工厂布局和生产需求。
建议咨询永晟机械获取更详细的信息。189-3730-8800
关键词:真空上料机,混合式真空上料机,粉料真空加料机,负压输送,负压吸料机,不锈钢输送机,真空吸料机

